multiplex-rc-history

Technische Beschreibung MULTIPLEX-Digitron
Die Multiplex DIGITRON Anlagen
Lassen Sie uns zu den technischen Details der Digitron Fernsteuerungen kommen. Zahlreiche Berichte und Aufsätze sind in der Fachliteratur, wie Modell, FMT, oder Modellbaurevue zu diesen Fernsteuerungen zu finden. Im laufe dieser Seiten kommen wir immer wieder im Detail auf einzelne technische Punkte zurück. Die DIGITRON- Fernsteuerungen gab es in 4 Ausführungen und wurde in den Jahren von 1967 bis 1973/74 verkauft. So werden wir sehen, daß im Laufe der Produktionsjahre diese Anlagereihe ständig modernisiert wurde. Die erste Serie DIGITRON wurde z.Beisp. noch mit 12 Volt am Sender betrieben. Doch lesen Sie selbst.
Den Handsender 2 Kanal (12V Variante ab 1967)

Den Handsender 4/6 Kanal (12V Variante ab 1967)

Den Bauchsender 4/6 Kanal (12V Variante ab 1967)

Den Handsender 3 Kanal ab 1968 (10V Variante)

Diese Sender haben teilweise ein lackiertes Stahlblechgehäuse oder eloxiertes/laminiertes Aluminiumgehäuse, eine Spannungsanzeige, Eine Ladebuchse (runde Diodenbuchse), einen außenliegenden Wechselquarz (HC 6 U), eine hochwertige Kreuzknüppelmechanik, Autoantenne oder Antenne mit Verlängerungsspule (10V Variante), auswechselbare Steuerknüppel, einen Ein/Ausschalter. Weiter sind die Fernsteuerungen mit einen modularen, ohne Lötarbeiten nachrüstbaren Kanalerweiterungskonzept aufgebaut. So konnte man die Hand und Bauchsender mit einem Zusatzbaustein um 2/4 Kanäle erweitern, wenn man es benötigt hat. Z.B. für die Landeklappen oder das Einziehfahrwerk. Die Bestellliste am ende des Kataloges, macht deutlich, welche Variabilität der RC Kunde bei diesem System hatte. In 1967 wurden die 12 Volt Varianten verkauft, die am modularsten aufgebaut waren.
Die Zulassungsnummern der Anlagen waren wie folgt: FTZ. Nr.: F-50/67, PTT geprüft - Nr.739
Zum besseren Verständnis der Multiplex Digitron Fernsteuerungen, zeige ich Ihnen hier die Serviceunterlagen der Digitron Fernsteuerreihe. Wir werden anhand dieser die Produkte dann näher kennenlernen. Auch alle technischen Daten sind dort weitgehend aufgeführt.
Nach oben
Serviceunterlagen für Multiplex Digitron







Nach oben
Hier beginnt nun die sehr detailliert Beschreibung der Digitron Fernsteuerungen. Ich werde versuchen zu den Texten das entsprechende Bildmaterial beizustellen.
Beginnen wir mit den Fernsteuerungen, die schon mit einer Betriebsspannung von 10 Volt arbeiteten. Im Prinzip sind das alle Digitron Fernsteuerungen, die ab 1968 verkauft wurden.
Folgende Sender:


sowie Bauchsender ab 1968


Elektronik mit 1 Steuerknüppel

zusätzlicher Steuerknüppel für Kanal 3 und 4

oder Ausführungen mit Royal Knüppelmechanik ab 1971


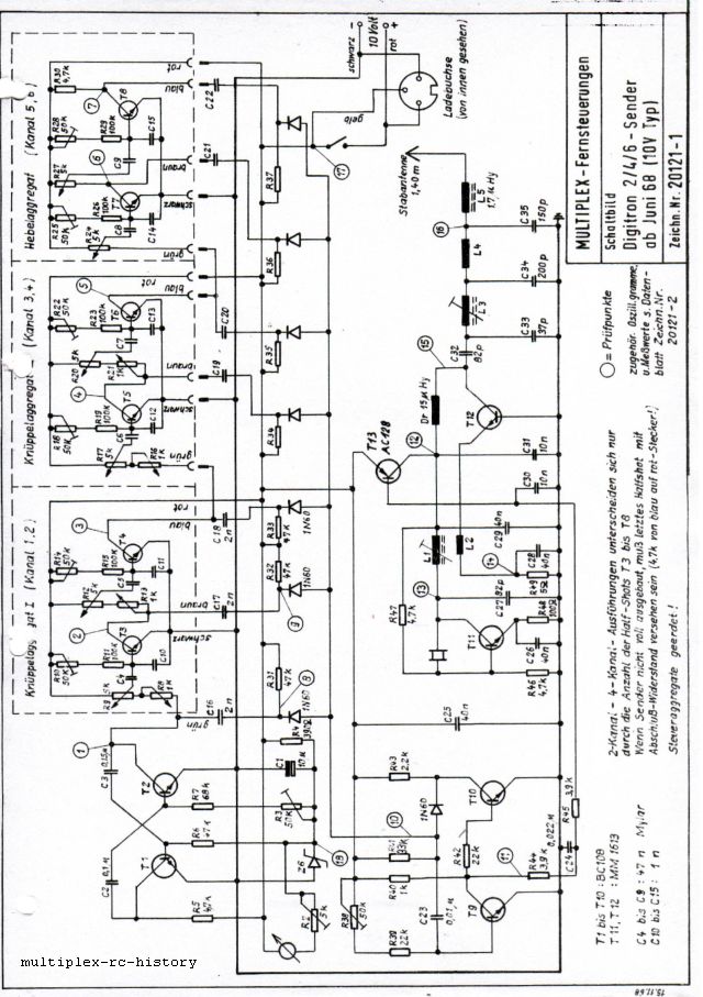
Die Schaltungsbeschreibung des Digitron Senders:




Ab hier haben wir die Beschreibung der 12 Volt Varianten:
Den Handsender 2 Kanal (12V Variante ab 1967)


Den Handsender 4/6 Kanal (12V Variante ab 1967)

Deutlich sieht man den zusätzlich möglichen 3. und 4. Kanal durch einfaches Stecken auf die Platine



Nach oben
Als nächstes wird der Empfänger beschrieben vorab einige Bilder zum Empfänger der Digitron.
Empfänger ab 1968



Spätere Variante im Kunststoffgehäuse

Schaltungsbeschreibung des Digitron Empfängers:





Nach oben
Weiter werden die Digitron Servos beschrieben.
Bild Schubstangenservo.




Bild Orbit Servo:



Bild: Multiplex Digitron Mini Servo




Nach oben
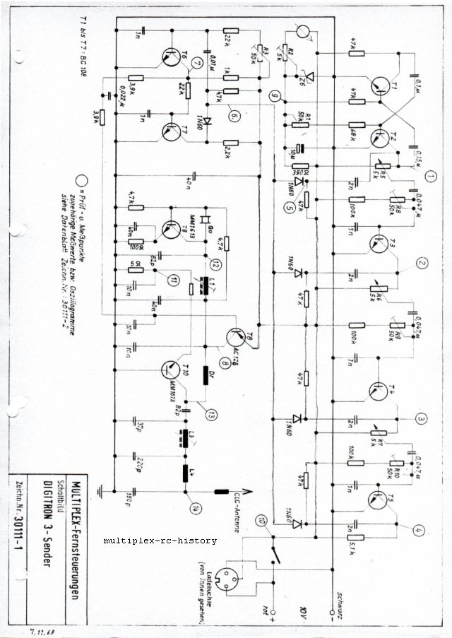
Ab hier wird nun die Digitron 3 Anlage erläutert.
Bilder: Sender




Der Sender:




Nach oben
Bild: Empfänger





Nach oben
Zuletzt wollen wir uns noch die Drehrichtungsumkehr und die Nullpunktverstellung bei den einzelnen Servos ansehen.
Vorher die Bilder, dass klar ist, um welches Servo es sich handelt:
Das Orbit Servo:

Multiplex Digitron Mini Servo:

Das Digitron Schubstangenservo:

Neues Kraft Servo:



Einstellen des Nullpunktes der Steuerscheibe



Nach oben
Betriebsanleitung für Multiplex Digitron 2/4/6





Nach oben
Besucherzähler Für Homepage